Deska rozdzielcza i podstawowe schematy elektryczne

oświetlenie, ładowanie, instalacja elektrzyczna w samochodzie

Moderatorzy: Pavulon_, pluzz, Rezor, Przemek64, Piotrek86skc, Pavulon_, pluzz, Rezor, Przemek64, Piotrek86skc, Pavulon_, pluzz, Rezor, Przemek64, Piotrek86skc

Awatar użytkownika
MAX
Stowarzyszenie MKP
Posty: 2810
Rejestracja: 2009-10-15, 21:52
Model: Fastback GT V8 68
Silnik: V8 5.0
Kolor: Blue & Black
Lokalizacja:: Wieliczka
Stajnia: Stajnia Małopolska
Kontakt:

Deska rozdzielcza i podstawowe schematy elektryczne

Post autor: MAX » 2012-03-28, 00:18

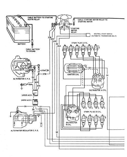
Miałem kilka wątpliwości co do prawidłowej pracy kilku wskaźników na desce rozdzielczej , schematy jakie znalazłem naprowadziły mnie na właściwy trop może i wam coś zasugerują :D
Załączniki
Regulator napiecia czujników na desce 5 V.jpg
Regulator napiecia czujników na desce 5 V
schemat połączeń amperomierza i alternatora.jpg
schemat połączeń amperomierza i alternatora
schemat wskażnika paliwa.jpg
schemat wskażnika paliwa
swiatło ostregawcze !.jpg
swiatło ostregawcze !
Zapłon i  alternator.jpg
Zapłon i alternator
Sygnalizacja ładowania.jpg
Sygnalizacja ładowania


tel 504 266 504
As-PROFI
IMPORTUJEMY MARZENIA
Zrealizowane marzenia: IIIIIIIIIIIIIIIIIIIIIIIIIIIIIIIIIIIIIIIIIIIIIII
IIIIIIIIIIIIIIIIIIIII IIII IIII
www.asprofi.pl
https://www.facebook.com/import.usa.max

Awatar użytkownika
Piotrek86skc
Forumowicz
Posty: 1076
Rejestracja: 2010-05-22, 18:02
Model: coupe 1966
Silnik: V8 4.6
Kolor: signal flare red
Kontakt:

Re: Deska rozdzielcza i podstawowe schematy elektryczne

Post autor: Piotrek86skc » 2012-04-10, 09:52

Pozwoliłem sobie odświeżyć temat.
Potrzebowałbym takich schematów do coupe 66r.(nie działają wskaźniki) Znalazłem tylko coś takiego:
http://averagejoerestoration.com/resour ... 6instr.jpg" onclick="window.open(this.href);return false;
Z kolei może komuś przyda się:
http://www.painlesswiring.com/Manuals/20120.pdf" onclick="window.open(this.href);return false;
http://www.scribd.com/api_user_11797_Edze/documents" onclick="window.open(this.href);return false;

z góry dziękuję za odpowiedzi



Awatar użytkownika
Piotrek86skc
Forumowicz
Posty: 1076
Rejestracja: 2010-05-22, 18:02
Model: coupe 1966
Silnik: V8 4.6
Kolor: signal flare red
Kontakt:

Re: Deska rozdzielcza i podstawowe schematy elektryczne

Post autor: Piotrek86skc » 2012-04-11, 23:05

Już ustaliłem, że to Constant Voltage Regulator nie działał.
Poniżej link do stronki jak zrobić taki samemu, ze stabilizatora napięcia i 2 kondensatorów.
http://chris66dad.tripod.com/id29.html" onclick="window.open(this.href);return false;



Awatar użytkownika
bozena1
Młodszy Forumowicz
Posty: 24
Rejestracja: 2010-10-02, 18:16
Model: Mustang Convertible
Silnik: V8 5.0
Kolor: Springtime Yellow

Re: Deska rozdzielcza i podstawowe schematy elektryczne

Post autor: bozena1 » 2012-04-14, 21:43

Zrobiłem taki u siebie też nie działały wskaźniki,koszt ok 4zł i działa zajebiście ,pięć minut roboty,oryginał kosztuje gdzieś 50$



Awatar użytkownika
Piotrek86skc
Forumowicz
Posty: 1076
Rejestracja: 2010-05-22, 18:02
Model: coupe 1966
Silnik: V8 4.6
Kolor: signal flare red
Kontakt:

Re: Deska rozdzielcza i podstawowe schematy elektryczne

Post autor: Piotrek86skc » 2012-04-17, 09:42

No ja jeszcze walczę ze wskaźnikiem od paliwa i ładowaniem. Przy paliwie podejrzewam pływak bo wskaźnik tylko zaczyna iść chociaż bak pełny, a przy ładowaniu mam rezystancje 20 ohm, więc nie wiem o co chodzi. Temperatura też ładnie szła ale po złożeniu konsoli przestała;/ Niestety tylko wskaźnik oleju działa. Ale cóż pomału eliminuję defekt po defekcie:D



Awatar użytkownika
bozena1
Młodszy Forumowicz
Posty: 24
Rejestracja: 2010-10-02, 18:16
Model: Mustang Convertible
Silnik: V8 5.0
Kolor: Springtime Yellow

Re: Deska rozdzielcza i podstawowe schematy elektryczne

Post autor: bozena1 » 2012-04-17, 15:28

Sprawdzałeś czy idzie do wskazników 5V ? Bo umnie było tak samo ,oryginalny stabilizator napięcia nie działał prawidłowo .Z ładowaniem to sprawdz wskażnik ,u mnie był spalony,łatwo go naprawić ,pozdrawiam



Awatar użytkownika
Piotrek86skc
Forumowicz
Posty: 1076
Rejestracja: 2010-05-22, 18:02
Model: coupe 1966
Silnik: V8 4.6
Kolor: signal flare red
Kontakt:

Re: Deska rozdzielcza i podstawowe schematy elektryczne

Post autor: Piotrek86skc » 2012-04-21, 19:12

No ładowanie i olej działa już. Jeśli chodzi o temperaturę to musialem dać 8 V, bo na 5 to tylko do 1/4 dochodził jak go gotowałem. A wiesz może jak działa pływak. Czy muszę zlać całe paliwo, żeby go wymontować??



Awatar użytkownika
Piotrek86skc
Forumowicz
Posty: 1076
Rejestracja: 2010-05-22, 18:02
Model: coupe 1966
Silnik: V8 4.6
Kolor: signal flare red
Kontakt:

Re: Deska rozdzielcza i podstawowe schematy elektryczne

Post autor: Piotrek86skc » 2012-04-21, 19:24

A i odkryłem, że nie mam termostatu;/



Awatar użytkownika
bozena1
Młodszy Forumowicz
Posty: 24
Rejestracja: 2010-10-02, 18:16
Model: Mustang Convertible
Silnik: V8 5.0
Kolor: Springtime Yellow

Re: Deska rozdzielcza i podstawowe schematy elektryczne

Post autor: bozena1 » 2012-04-22, 10:00

Jesteś pewien ze pływak jest zepsuty? Najpierw sprawdź czy jak podasz masę do kabla na pływak to wskaźnik powinien się wychylić ,jeżeli tak to znaczy że pływak jest trafiony albo zbiornik nie ma masy ,paliwo złej całe ,odrazu wyczyścisz sobie zbiornik,od spodu jest śruba spustowa.



Awatar użytkownika
Piotrek86skc
Forumowicz
Posty: 1076
Rejestracja: 2010-05-22, 18:02
Model: coupe 1966
Silnik: V8 4.6
Kolor: signal flare red
Kontakt:

Re: Deska rozdzielcza i podstawowe schematy elektryczne

Post autor: Piotrek86skc » 2012-04-22, 15:44

No wskaźnik na krótko działa. Podłączony do przewodu pokazuję tylko 1/4 baku chociaż ten jest pełny. O ile na temp . pomogło zwiększenie do 8V to tutaj nie chcę więcej pokazywać. Czyli tak jakby rezystancja była za duża.



Awatar użytkownika
bozena1
Młodszy Forumowicz
Posty: 24
Rejestracja: 2010-10-02, 18:16
Model: Mustang Convertible
Silnik: V8 5.0
Kolor: Springtime Yellow

Re: Deska rozdzielcza i podstawowe schematy elektryczne

Post autor: bozena1 » 2012-04-22, 21:30

No to powiem że dziwna sprawa ,sprawdź czy sam wskaźnik ma dobrą masę bo zdażało się że pomiędzy pływakiemj a zbiórnikiem była rdza i nie było styku,jeżeli to nie pomoże to zostaje tylko demontaż pływaka i sprawdzenie czy jest dobry styk pomiędzy uzwojeniem a taką blaszką która się po im przesuwa.



Awatar użytkownika
Piotrek86skc
Forumowicz
Posty: 1076
Rejestracja: 2010-05-22, 18:02
Model: coupe 1966
Silnik: V8 4.6
Kolor: signal flare red
Kontakt:

Re: Deska rozdzielcza i podstawowe schematy elektryczne

Post autor: Piotrek86skc » 2012-04-23, 08:52

Kuźwa, ale akurat mam 60 litrów w baku;P Heh no cóż albo pozostaje wyjeździć, albo dużą beczkę załatwić;D Chociaż na jakimś forum czytałem,że można wymontować zbiornik i przekręcić go do góry nogami. Jak wymontuję pływak to dam znać jak poszło.



Awatar użytkownika
Piotrek86skc
Forumowicz
Posty: 1076
Rejestracja: 2010-05-22, 18:02
Model: coupe 1966
Silnik: V8 4.6
Kolor: signal flare red
Kontakt:

Re: Deska rozdzielcza i podstawowe schematy elektryczne

Post autor: Piotrek86skc » 2012-05-09, 09:51

Po spuszczeniu okazało się, że pływak nie ma tego plastikowego odbojnika. Kupiłem, więc od malucha i praktycznie pasował trzeba było tylko drut podgiąć, a filtr zrobiłem z siatki na filtr do jakiegoś osobowego, zaciskając po prostu obejmą. Na razie działa;D Może się komuś ten patent przyda.
Obrazek
Czarny odbojnik od malucha. Stary to się chyba rozpuścił bo tyle syfu w zbiorniku miałem...
Obrazek

Poza tym zagotowałem w garnku wskaźnik temperatury i w 100 C pokazał mi tyle.
Obrazek

Czy jesli dobrze kojarze to takie liczniki były robione na 250 F(120 celsjuszy), więc mogę przyjąć że jest ok? Jak wspomniałe wcześniej na ten licznik jest puszczone 8V bo wczesniej malo pokazywał. Pytam bo nie wiem czy dobrze skalibrowałem.



Awatar użytkownika
sim
Stowarzyszenie MKP
Posty: 219
Rejestracja: 2009-11-13, 03:44
Model: '87 GT Convertible
Silnik: V8 5.0
Kolor: Szary

Re: Deska rozdzielcza i podstawowe schematy elektryczne

Post autor: sim » 2012-05-12, 04:43

Piotrek86skc pisze:Już ustaliłem, że to Constant Voltage Regulator nie działał.
Poniżej link do stronki jak zrobić taki samemu, ze stabilizatora napięcia i 2 kondensatorów.
http://chris66dad.tripod.com/id29.html" onclick="window.open(this.href);return false;
Przeglądając forum natrafiłem na ten wątek i postanowiłem dodać coś od siebie:

Z doświadczenia poleciłbym stabilizator 78S05 (max prąd 2A) w miejsce 7805 (max prąd 1A). Nie wiem jaki jest pobór prądu przez zegary (zasadniczo rezystor 8,5 Ohm znajdujący się w obwodzie przed regulatorem ogranicza prąd maksymalny do 1A, przy założeniu spadku napięcia ok. 8,5 V), aczkolwiek im wyższy spadek napięcia między wejściem a wyjściem stablilizatora i wyższy pobór prądu tym wydziela się więcej ciepła, które trudno odprowadzić, dlatego lepiej dać wersję 2A (niewiele droższa a na pewno nie ulegnie uszkodzeniu w wyniku przegrzania). Masę można podać do obudowy, ale również do nóżki środkowej (zmostkowane wewnątrz).

W kwestii kondensatorów dał bym ze spokojem elektrolityczne 1000uF na napięcie min. 25V lub wyższe (im większa pojemność tym lepsza filtracja i tym samym stabilność obwodu). Elektrolityczne kondensatory łatwiej też będzie dostać niż monolityczne wymienione w opisie. Jedyna uwaga, by podłączyć je zgodnie z polaryzacją (+ do + - do -), gdyż inaczej efektownie eksplodują.

To tyle ode mnie :)



Awatar użytkownika
stang67
Forumowicz
Posty: 1460
Rejestracja: 2009-07-31, 18:22
Model: 1967 Mustang A-code
Silnik: inny V8
Kolor: Candy Apple Red
Kontakt:

Re: Deska rozdzielcza i podstawowe schematy elektryczne

Post autor: stang67 » 2012-10-03, 12:55

Miałby ktoś może jakieś schematy el. deski do '67?
Nie świeci mi podświetlenie zegarów i nie wiem czy to będzie wyłącznik, czy coś innego... :/

Druga sprawa ten nieszczęsny wskaźnik temperatury, ile on ma właściwie pokazywać gdy jest 90*C?
Jak nie jadę szybko to wskazówka jest tak w 1/3 albo bliżej środka, ale jak jest zimno na zewnątrz to nie rusza się od C; natomiast w korku przy wys. temp. potrafi się zbliżyć do H... Czy te silniki tak mają mieć, czy coś z termostatem??


_______F___U___C___K_________T___H___E_________F___U___E___L_________E___C___O___N___O___M___Y_______
Obrazek
1.1967 Mustang 289-4v V8
2.
1997 BMW e36 318ti ///M
3.1998 BMW e36 320i convertible ///M

ODPOWIEDZ

Wróć do „11. układ elektryczny”